Battle Box / Torque box mod.
Battle Box / Torque box mod.
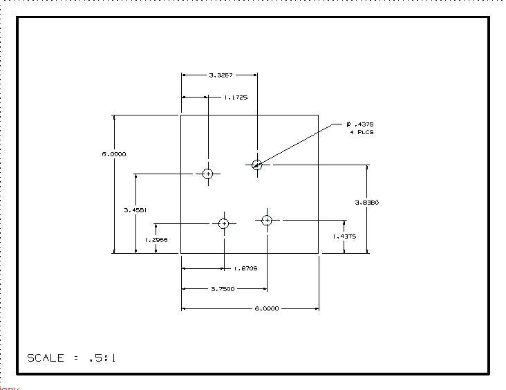
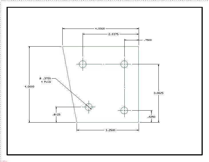
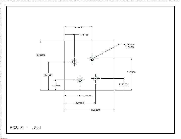
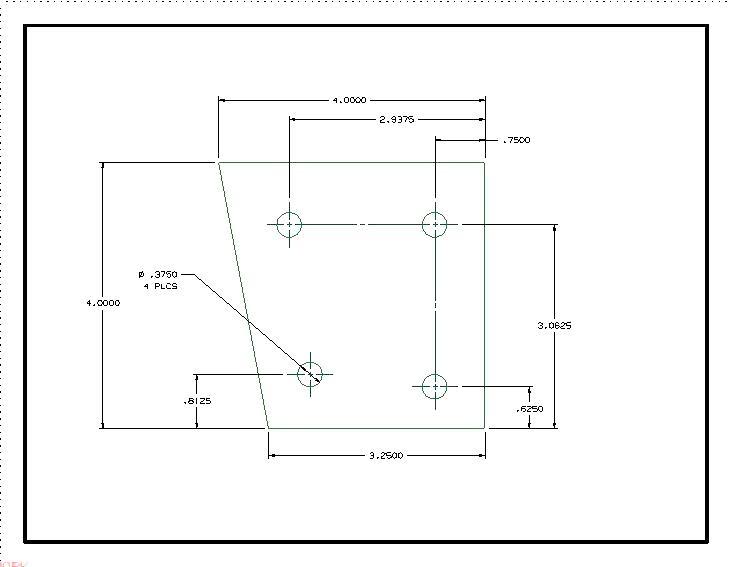
For those of you that have put a hurting on your torque boxes or are planning on giving them a beating all is not lost! Its a great upgrade to do when you are putting in subframe connectors as it reduces to chance of tearing out the lower control arms, it adds a lot of strength to the floor in this area. I did this mod on my 87 Fox but it is my understanding that you can use this same design on Mustangs from 1979 to 2004. I won't go into the specifics of installing them as there are several good write ups on the internet showing you how to put them in ( Edit: look at the bottom of the post for a link to installation directions!) but what I will do is share with you the measurements to make your own so that you don't need to buy them as pre made.







I can't take credit for the drawings as I found them online years ago but if it saves you from having to find them great! I used 1/8th inch steel for mine.
Found a nice writeup on how to put them in for you.
http://www.stangnet.com/mustang-foru...s-pics.815035/







I can't take credit for the drawings as I found them online years ago but if it saves you from having to find them great! I used 1/8th inch steel for mine.
Found a nice writeup on how to put them in for you.
http://www.stangnet.com/mustang-foru...s-pics.815035/
Last edited by thetrousertrout; Nov 6, 2014 at 12:43 AM. Reason: Spelling and added link to installation.
Thread
Thread Starter
Forum
Replies
Last Post





